SD7528 от Silan – контроллер управления ККМ, доступный для заказа со склада
18 октября 2023
На складе КОМПЭЛ доступна для заказа микросхема активного корректора коэффициента мощности (ККМ) SD7528STR производства китайской компании Hangzhou Silan Microelectronics Co., Ltd (Silan). Данный производитель является одним из крупнейших высокотехнологичных предприятий, специализирующихся на разработке интегральных микросхем с полным циклом производства.
SD7528STR – контроллер с токовым управлением, работающий в режиме критической проводимости (Critical Conduction Mode, CrCM), или в переходном режиме (Transition Mode, TM), как его называют в другой литературе . Он включает в себя схему высокоточного умножителя для эффективной минимизации искажений входного переменного тока даже при большом диапазоне нагрузок и изменении величины входного напряжения. Микросхема имеет очень малое потребление: максимальный стартовый ток 30 мкА и менее 5,5 мА во время нормальной работы.
Интегральная схема SD7528STR является полным Pin-to-Pin-аналогом популярнейшей микросхемы x6562A (а также ее более ранних версий: x6561 и x6562) и Pin-to-Pin-совместимой функциональной заменой xx34262/xx33262 (таблица 1).
Особенности SD7528STR:
- высокопроизводительный линейный умножитель;
- схема детектирования нуля индуктора;
- встроенный таймер перезапуска;
- интегрированная цифровая схема гашением по переднему фронту измерителя (LEB);
- регулируемая защита от перенапряжения;
- функция дистанционного отключения;
- малое значение пускового тока (30 мкА) и рабочего тока покоя (3,0 мА);
- корпус SOP-8 (SD7528 предлагается в корпусе DIP-8).
Микросхема будет особенно интересна производителям светодиодных источников питания (LED-драйверов), так как легко и экономично решает задачу построения стабилизированного источника тока для светодиодов с высоким значением коэффициента мощности, отвечающего требованиям ГОСТ Р55705-2013.
Таблица 1. Сравнение Pin-to-Pin-совместимых контроллеров
| Наименование | x6562A | SD7528STR (Silan) | xx34262/xx33262 |
|---|---|---|---|
| Режим работы | CrCM | CrCM | CrCM |
| Ток запуска (тип.), мкА | 30 | 30 | 250 |
| Ток потребления в активном режиме (тип.), мА | 3,5 | 3,5 | 6,5 |
| Внутренний ИОН при 25°C, В | 2,5 ± 1% | 2,5 ± 1% | 2,5 ± 1.4% |
| Выходной ток драйвера | -600/+800 мА | -600/+800 мА | ± 500 мА |
| Выходное напряжение драйвера (тип.), В | 12 (VСС = 20 В) | 12 (VСС = 20 В) | 16 (VCC = 30 В) |
| Диапазон рабочих температур, °C | -40…150* | -40…85 -40…150* |
0…85 (xx34262) -40…105 (xx33262) |
| ESD-защита (HBM) | – | – | 2000 В |
| Напряжение питания, В | 10,5…22,5 | 10,5…22,5 | До 30 В |
| Напряжение включения контроллера, В | 11,7…13,3 | 11,7…13,3 | 11,5…14,5 |
| Напряжение выключения контроллера, В | 9,5…10,5 | 9,5…10,5 | 7,0…9,0 |
| Ограничение напряжения на питающем выводе (тип.), В | 25 | 25 | 36 |
| Частота коммутации, кГц | 70 | 70 | 50 |
| Усиление внутреннего умножителя | 0,32…0,44 | 0,32…0,44 | 0,43…0,87 |
| Напряжение включения схемы детекции нуля (ZVD), В | 1,4 | 1,4 | 1,6 |
| Корпус | DIP-8, SO-8 | SO-8 | DIP-8, SO-8 |
* Температура работы кристалла (Junction Temperature Operating Range).
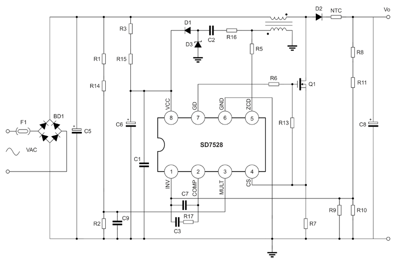
Типовая схема включения контроллера SD7528STR, его внешний вид и расположение выводов показаны на рисунках 1 и 2.

Рис. 1. Схема включения контроллера SD7528STR

Рис. 2. Расположение выводов и внешний вид SD7528STR
Наши информационные каналы